Что такое и где используется прецизионный кондиционер
Прецизионный кондиционер — это специализированное оборудование, предназначенное для охлаждения производственных помещений. В отличие от обычной домашней сплит-системы, этот тип агрегата позволяет точно регулировать температуру, подвижность и влажность воздуха и поддерживать эти параметры на стабильном уровне.
Чаще всего используются прецизионные кондиционеры:
- в больницах, больницах и диагностических центрах, где используется оборудование с жесткими температурными требованиями;
- в химических лабораториях и фармацевтических компаниях;
- в телекоммуникационных центрах;
- на заводах по созданию элементов микроэлектроники;
- на объектах космической отрасли.
Внимание! Прецизионные кондиционеры очень полезны в ограниченном пространстве, но они сами по себе велики и требуют места для установки.

Хороший прецизионный чиллер способен отводить до 50 кВт тепла с 1 м2
Холодильное оборудование имеет несколько основных преимуществ:
- точность: вы можете регулировать температуру для прецизионного кондиционера с шагом до 0,5 ° C;
- функциональные возможности: устройство работает с наружным воздухом от 50 до -50;
- удобство: Вам нужно установить настройки только один раз, тогда прецизионный кондиционер будет поддерживать микроклимат 24 часа в сутки, 7 дней в неделю, день за днем.
Холодильное оборудование может непрерывно работать 15-18 лет без ремонта. Все это время пользователю практически не приходится вмешиваться в работу системы.
Устройство прецизионного кондиционера
Воздухоохладитель прецизионного типа состоит из двух модулей. В конструкцию шкафа внутреннего блока входят:
- компрессор;
- испаритель;
- ограничивающее устройство;
- увлажнители;
- нагревательные элементы;
- фильтры;
- фанаты;
- регулирующая и запорная арматура.
Наружный блок обычно состоит из воздушного конденсатора или охладителя жидкости, если блок работает с холодной водой.
Монтаж проводов и кабелей электропитания и управления
Прецизионный кондиционер представляет собой электрическую установку. При установке заземляющих устройств необходимо соблюдать требования СП 76.13330.2011 и ГОСТ 12.1.030. Каждая часть электрической системы, подлежащая заземлению, должна быть подключена к сети заземления через отдельную ветвь. Не подключайте кабель питания переменного тока к клеммным колодкам коммуникационной платы. Неправильная последовательность электрических фаз (коррекция коэффициента мощности) силовых кабелей запрещена.
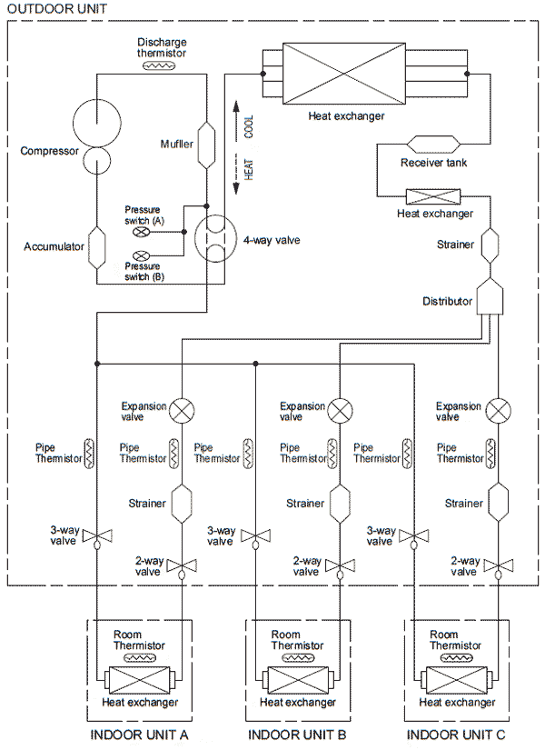
Схема мульти сплит системы
Мульти сплит-система — это кондиционер с одним наружным блоком и несколькими внутренними блоками

В этом случае добавляются несколько других внутренних блоков в дополнение к:
Распределитель — распределитель, который разделяет поток хладагента и направляет его на несколько внутренних блоков.
В схеме также присутствуют элементы, которые используются не только в мультисистемах:
Ресивер — ресивер бачок.
Ресивер имеет несколько целей: защита от гидроудара компрессора, слив фреона при ремонте и т.д.
В данном случае это линейный ресивер, не допускающий попадания газообразного фреона в расширительный клапан
Пуско-наладочные работы (ПНР)
Целью ввода в эксплуатацию является достижение соответствия рабочих параметров прецизионного кондиционера параметрам, указанным в проектной документации. Состав пусконаладочных работ:
- подготовительные работы;
- испытание;
- комплексные испытания.
ПНР. Подготовительные работы
Если пусконаладочные работы проводятся организацией, не проводившей монтаж, подготовительные работы будут включать в себя следующие моменты:
- знакомство с чертежами, схемами и расчетами;
- изучение технической документации производителей оборудования;
- проверка проектных решений и исполнительных чертежей;
- составление комментариев к проектным решениям и расчетам;
- разработка мероприятий по устранению замечаний, контроль за их выполнением.
Впоследствии разрабатывается программа ввода в эксплуатацию, которая включает:
- проверка наличия исполнительной документации, полученной от монтажной организации, и ее соответствия нормативным и техническим требованиям;
- внешний осмотр смонтированного оборудования;
- проверка выполненных монтажных работ и их качества на соответствие проекту, требованиям производителей, действующим стандартам;
- составление списка комментариев, разработка мер по их устранению и контроль устранения комментариев;
- проверка комплектности оборудования, запчастей, инструментов и принадлежностей, правильности расположения оборудования.
ПНР. Проведение испытаний
Испытания прецизионных кондиционеров должны соответствовать требованиям СП 75.13330, ГОСТ 12.2.233, ГОСТ 28564, ПОТ РМ 015-2000, РД, ППР и инструкциям производителя. Испытания на прочность и плотность агрегата внутреннего испарительного компрессора не проводятся в этом случае, если давление и температура насыщенных паров хладагента в контуре хладагента соответствуют температуре окружающей среды, а визуальный осмотр и проверка с помощью течеискателя не выявили возможных утечек хладагента. Рекомендуется испытывать внешний конденсаторный агрегат как часть единой системы с подключенными трубами контура хладагента. Проверки точности кондиционера включают:
- испытания холодильного контура;
- испытания системы отвода конденсата;
- проверка системы управления и источника питания.
Испытания контура хладагента выполняются в следующей последовательности:
- прочностные испытания;
- испытания на плотность (герметичность);
- протестировать систему в целом.
Первоначальный запуск прецизионного кондиционера после установки, а также после ремонта, длительного отключения или после срабатывания защитных устройств и ввода в рабочий режим должен производиться под контролем рабочих, обслуживающих данное оборудование. Каждый прецизионный кондиционер должен иметь журнал операций, в котором фиксируются операции по техническому обслуживанию и рабочие параметры. При наличии нескольких кондиционеров одного типа допускается наличие одного зарядного устройства. Журнал эксплуатации и паспорт должны содержать отметку о марке охлаждающей жидкости и смазочного масла. Смазочные масла, в том числе для заправки холодильных компрессоров, необходимо использовать в соответствии с требованиями производителя компрессора. После завершения монтажных работ и перед доставкой оборудования Заказчику необходимо провести испытания системы отвода конденсата. Считается, что система выдержала испытание, если при ее осмотре не обнаружено утечек через стенки труб и стыков. Испытания патрубков, проложенных в водопропускных трубах, должны проводиться перед их закрытием путем заполнения водой на уровне пола. Испытания участков системы отвода конденсата, скрытых при последующих работах, необходимо проводить путем обливания водой до их закрытия с составлением акта освидетельствования скрытых работ. Проверку системы отвода конденсата следует проводить, заливая ее водой до уровня самой высокой воронки крыши. Продолжительность теста должна быть не менее 10 минут. Все обследования, испытания и испытания в соответствии с действующим законодательством, технической документацией и инструкциями производителей, проводимые персоналом монтажных организаций непосредственно перед доставкой Заказчику, оформляются Протоколами испытаний.
ПНР. Комплексное опробование
При полном испытании прецизионного кондиционера необходимо обеспечить его работу путем достижения и поддержания стабильного расчетного режима в течение 24 часов (совместно с персоналом Заказчика) при номинальной тепловой нагрузке серверного помещения и работе всех внутренних инженерные системы и нормальные условия окружающей среды. По окончании комплексной проверки специалисты эксплуатационной службы заказчика проходят инструктаж по основным правилам безопасной эксплуатации оборудования. Также передана вся техническая и исполнительная документация. Оборудование передается Заказчику в эксплуатацию согласно Акту приема-передачи оборудования.
Преимущества использования устройств
Использование прецизионных систем в различных технологических системах объясняется необходимостью компенсации значительных превышений удельной теплоты, выделяемой технологическим оборудованием, чувствительным даже к малейшим колебаниям температурно-влажностного режима.
То есть, чем больше отклонение температуры окружающей среды от оптимальных значений, тем больше сокращается срок службы дорогостоящего оборудования.

Несмотря на то, что прецизионные кондиционеры отличаются повышенной надежностью, для обеспечения постоянства окружающей среды используется несколько устройств — это исключает риск выхода из строя всей системы
Если не устранить неисправность системы кондиционирования в короткие сроки, это может привести к отказу оборудования, что приведет к значительному притоку тепла.
Например, в условиях перегрева технологического оборудования в помещении АТС, а также при недопустимом отклонении от оптимального значения значения относительной влажности вероятность выхода оборудования из строя достаточно высока.
Прецизионные кондиционеры эффективно компенсируют значительные превышения удельной теплоемкости и позволяют поддерживать требуемый температурный и влажностный режим в окружающей среде.
Виды
Прецизионное оборудование классифицируется в зависимости от его предполагаемого использования. Производители при разработке новых моделей используют стандартную классификацию: исходя из количества обслуживаемых контуров, конструкции и типа охлаждения теплообменника. Тип кондиционера определяет его производительность, а значит, и область применения.

Двухконтурные модели, в отличие от одноконтурных, более надежны. Они могут обслуживать помещения внушительного объема. Часто вторая цепь используется как резервная или для замены вышедших из строя дисков. Прецизионные кондиционеры обслуживаются специализированными компаниями со штатом опытных мастеров.
Кроме того, в зависимости от планировки помещения выбирается система с определенным способом подачи подготовленных воздушных масс. Это может быть верхняя или нижняя подача. В некоторых случаях воздушные массы доставляются в необходимые производственные помещения по воздуховодам.
По конструкции промышленные сплит-системы бывают:
- Моноблоки. В этом форм-факторе все основные блоки и элементы упакованы в один корпус. Модели доступны по цене, отличаются быстрым внешним монтажом и готовностью к работе. Тип исполнения требует не только компактности, но и скромных эксплуатационных параметров;
- Промышленные потолочные кондиционеры активно поглощают нагретый воздух, который пассивно устремляется вверх. Охлажденные воздушные массы подводятся снизу, что гарантирует качественное перемешивание и кондиционирование даже в больших помещениях;
- Конструкции шкафов предназначены для размещения силового агрегата. Внутри прочного корпуса смонтировано от одного до трех блоков. Запуск чиллеров контролируется аппаратно. Из всех типов кондиционеров они самые мощные.

Схема системного шкафа
Производители оборудования HVAC используют разные технологии охлаждения. Это могут быть прецизионные кондиционеры со встроенным конденсатором (аналог сплит-системы), водяные установки (работающие в паре с чиллером) или комбинированные системы.
Принцип работы прецизионного кондиционера
По принципу работы прецизионный кондиционер мало чем отличается от других видов климатической техники. Рабочий цикл агрегата обычно выглядит так:
- Нагретый хладагент поступает в конденсатор и охлаждается, в результате чего он переходит из газообразного состояния в жидкое.
- Влага попадает в испаритель, где при нагревании превращается в пар.
- После испарения хладагент попадает в компрессор, сжимается, и его температура повышается.
- Нагретый пар снова поступает в конденсатор, и цикл повторяется.
Во время работы прецизионный блок всасывает воздух из помещения в испаритель, охлаждает его и повторно выпускает в помещение.
Модели устройств могут различаться по функциональности. В частности, прецизионные кондиционеры работают:
- только охлаждение;
- понижать и повышать температуру;
- для охлаждения, обогрева и увлажнения;
- для понижения температуры и повышения влажности.
Какая модель оборудования предпочтительнее, зависит от условий в конкретном помещении. Обычно нет смысла переплачивать за дополнительные функции. Например, если приборы в помещении не предъявляют требований к влажности воздуха, достаточно будет установки, обеспечивающей только качественное охлаждение.
Типы прецизионных кондиционеров
По конструкции прецизионные воздухоохладители делятся на два типа:
- Одноконтурный. Мощность таких установок невысока, но стоимость в целом вполне доступная.
- Двойной контур. Кондиционеры предназначены для обслуживания больших помещений. Вторую цепь также можно использовать как резервную на случай выхода из строя.
прецизионные установки также принято классифицировать по конструкции. Кондиционеры бывают:
- Моноблок. Устройства маломощные, рассчитаны на ограниченное пространство.

Моноблочные прецизионные чиллеры часто устанавливают на фасадах зданий - На потолке. Судя по названию, такие установки монтируются под потолком. Горячий воздух всасывается сверху кондиционера, а холодный — снизу.

Прецизионные потолочные кондиционеры удобны для охлаждения больших помещений - Гардероб. Наибольшей популярностью пользуются кондиционеры в виде больших шкафов, включающих в себя 1-3 отдельных блока. Они занимают много места, но демонстрируют максимальную мощность.

Прецизионные шкафные кондиционеры способны отводить до 100 кВт горячего воздуха с 1 м2
Другая классификация делит прецизионные кондиционеры в зависимости от типа используемого хладагента. Агрегаты:
- Фреон. Модели могут быть оснащены выносным воздушным или встроенным конденсатором жидкости, а также сухим охладителем.

Модели прецизионных конденсаторов на фреоне считаются самыми дешевыми - Жидкость. Такие установки используются в качестве затворов в системах охлаждения чиллеров, обладают высокой эффективностью, но стоят на 30-40% дороже фреоновых.

Затраты на покупку и установку жидкостного кондиционера окупятся при оптимизации схемы охлаждения
Прецизионные кондиционеры делятся по принципу подачи воздуха в помещение. Модели могут поддерживать:
- дует сверху;
- дует снизу;
- подача воздуха по воздуховодам.
При установке системы охлаждения необходимо учитывать площадь и характеристики помещения. Прецизионный кондиционер должен выполнять свою работу эффективно и поддерживать заданную температуру на одном уровне во всем помещении.
Основные этапы монтажа
Установка прецизионных кондиционеров осуществляется по плановой схеме. Установка проходит в несколько этапов и требует высокого мастерства. Для начала нужно определиться с местом установки, учитывая расположение источников, выделяющих горячий воздух. Также следует учитывать расположение мебели, козырьков, решетчатых ограждений.
После определения места установки следует этап крепления наружного модуля с учетом смещения от вибраций при проведении монтажных работ. Во время работы обязательно оставлять доступ для технического осмотра. Затем внутренний блок подключается с учетом расположения источников тепла. На этом этапе следует оставить оптимальное пространство для обеспечения нормальной циркуляции воздушных масс. Наклон модуля не должен превышать 5%.
Впоследствии между блоками устанавливается связь. Если оптимальная длина трубопровода не может быть гарантирована, на трубопроводной системе должны быть установлены дополнительные ловушки для снятия нагрузки с конденсатора. Особое внимание следует уделить герметизации дорожки. Все работы по включению кондиционера на электросхеме следует проводить в соответствии с инструкциями, изложенными в техпаспорте. На заключительном этапе производится эвакуация объекта и проводится пробный пуск.
Некоторые точные инструменты имеют встроенный демпфирующий механизм, который требует дополнительной настройки.

Монтаж оборудования очень сложен и требует участия специалиста
Области применения
Где чаще всего используются прецизионные кондиционеры? В технологических сферах, так как установка таких устройств в домашних условиях не актуальна. Слишком большой расход электроэнергии, а также большая мощность, что больше подходит для полных площадей.
Выполнять обслуживание фиксированного устройства
Наиболее распространенные области применения прецизионных кондиционеров:
- Медицинские центры, больницы, больницы и диагностические центры, где постоянно работает специальное оборудование, требующее охлаждения.
- Фармацевтические компании и лаборатории. Очень важно поддерживать определенную температуру для реагентов и других химически активных веществ.
- Телекоммуникационные центры (операторы мобильной связи, IT-узлы, серверные комнаты, компании-разработчики криптовалют). Оборудование компаний, связанных с информационными технологиями, требует низких температур в помещениях обработки данных, а также постоянной вытяжки воздуха.
- Производство конвейеров микроэлектронных элементов.
- Производство устройств, связанных с космической отраслью.
Прецизионные технологии получили широкое применение благодаря прогрессивному развитию современных устройств. Технические помещения и склады техники требуют надежного и качественного поддержания температурного режима. Устройство прецизионных кондиционеров и надежные комплектующие обеспечивают этому устройству долгий срок службы, который всегда устраивает пользователей.
Монтаж трубопроводов холодильного контура
Монтаж трубопроводов холодильного контура должен выполняться в соответствии с утвержденными RP, PPR, SP 75.13330 и инструкциями производителя. При прокладке трубопроводов прецизионных шкафных кондиционеров используются твердотельные холоднотянутые или холоднокатаные медные трубки. Перед началом монтажных работ необходимо осмотреть внутреннюю поверхность медных труб и при необходимости очистить воздушным компрессором и просушить сухим азотом. После продувки сухим азотом трубы необходимо закрыть заглушками с двух сторон, внешняя поверхность труб не должна иметь вмятин, сколов и других повреждений. Для теплоизоляции медных труб необходимо использовать теплоизоляционный материал необходимой толщины в соответствии с требованиями СП 60.13330.2012 (раздел 6) во избежание образования конденсата. В этом случае необходимо использовать трубчатую, ленточную или листовую теплоизоляцию. Главное требование при проведении работ по монтажу медных трубопроводов — не допускать попадания грязи, влаги и воздуха в холодильный контур. Маслоподъемные кольца следует устанавливать не чаще, чем через каждые 6 метров на восходящих трубопроводах всасывающего трубопровода или в соответствии с рекомендациями производителя. На горизонтальных участках нагнетательного трубопровода компрессора должен быть уклон 0,01 в сторону хладагента.
Выброс и забор воздуха
Принцип всасывания и выпуска воздушных масс также может отличаться:
- меньшее поглощение / большая отдача;
- верхняя амортизация / нижняя отдача;
- фронтальное поглощение / превосходная отдача.
Принцип превосходного поглощения предполагает проникновение воздушных масс через внешние панели конструкции. Фальшпол предусмотрен в стандартной комплектации для нижнего выхода.
Сфера применения оборудования
Использование этих устройств для обеспечения безотказной и бесперебойной работы технологического оборудования приобретает актуальность в следующих областях:
- Фиксированная телефония — АТС, а также аппаратные.
- Мобильная телефония — телекоммуникационные узлы, т.е коммутаторы и шлюзы.
- Базовые и удаленные станции, расположенные в зданиях или контейнерах.
- Биллинговые центры.
- IT-сектор — серверные комнаты и оборудование, а также компьютерные залы и дата-центры.
Читайте также: Кондиционеры Royal Clima: отзывы покупателей, коды ошибок, инструкция к панели управления
В последнее время прецизионные кондиционеры используются и фармацевтическими компаниями, в тех помещениях, где установлено дорогое диагностическое оборудование. А также в современных лабораториях, посвященных исследованиям с реагентами, которые особенно чувствительны к условиям окружающей среды. Или — с колониями микроорганизмов.
Прецизионное, более чистое производство. Эта отрасль включает в себя микроэлектронику, фармацевтику и космическую промышленность и не обходится без прецизионных кондиционеров.
Но это еще не все: в некоторых музеях, библиотеках и других местах культурного досуга, где хранятся особо ценные вещи, также используются прецизионные кондиционеры.
понятно, что там используются более бюджетные модели, ведь строго соблюдать температурно-влажностный режим не обязательно, но все же.
Устройство прецизионного кондиционера
Точность и надежность устройства объясняют его изысканный дизайн. Также в зависимости от модели он может отличаться.
обязательно наличие:
- Внутренний блок обычно бывает шкафного типа.
- Наружный или наружный блок.
В первом предварительная подготовка воздуха проводится непосредственно перед подачей его в комнату.
Второй может располагаться: конденсатор воздуха или охладитель жидкости, в случае, если кондиционер работает на холодной воде из чиллера, или для конденсатора жидкости, размещенного во внутреннем блоке.
Приведенная выше диаграмма чрезвычайно упрощена. В общих чертах описывает, как это работает.
Обратите внимание, что в дополнение ко всем перечисленным деталям, внутренний блок прецизионного кондиционера включает в себя следующие устройства:
- компрессор;
- испаритель;
- ускоритель;
- компоненты фильтрации;
- дополнительные устройства, использующие электричество для отопления;
- увлажнители, при необходимости;
- вентиляторы воздуха;
- фурнитура — как закрывающая, так и контрольная.
Наличие всех остальных элементов определяется конкретной моделью и требованиями к ней и помещению, в котором устройство будет работать. Другими словами, это переменная составляющая.
Механизм функционирования устройства
Основной принцип работы этого устройства можно объяснить следующим образом: сначала в компрессоре сжимается газообразный хладагент. Затем хладагент поступает в конденсатор. Там он конденсируется — процесс позволяет отводить тепло от теплоносителя.
Следующим этапом является прохождение теплоносителя, находящегося в жидком агрегатном состоянии, через дросселирующее устройство. Это приводит к снижению температуры и давления жидкого теплоносителя.
И уже в этом состоянии хладагент попадает в испаритель. Там он переходит в газовое состояние и снова возвращается в компрессор.
Следовательно, это воздух, продуваемый испарителем, забирается из окружающей среды, где необходимо поддерживать температуру и влажность в узком диапазоне значений.
Проходя через испаритель, воздух охлаждается и уже в таком виде снова попадает в помещение. Работа прецизионного кондиционера иллюстративно проиллюстрирована выше.
Функции внутреннего блока
Они определяются назначением конкретной модели. Логично предположить, что количество функций определяет сферу возможного использования агрегата:
- только охлаждение;
- электрическое охлаждение и обогрев с возможностью регулировки температуры;
- охлаждение и повышенная влажность.
Оптимальный вариант — сочетание охлаждения, влажности и электрического обогрева.
Также бывает, что определенная модель изготавливается на заводе по единому заказу и в нее интегрируются функции, не предусмотренные исходной конфигурацией.
Внутренние блоки могут отличаться по типам забора и подачи воздуха внутрь помещения. Например, сбор может производиться спереди, а кормление — сверху. Осуществляется по воздуховоду, расположенному между перекрытиями: фальшивым и основным.
Есть другие варианты:
- Забор, идущий вперед, совмещен с блоком питания наверху, прямо в комнату.
- Вверху забор проводят через воздуховод, расположенный между перекрытиями (фальшивым и основным). Кормление происходит соответственно снизу.
- Забор проходит в верхней части прямо из помещения, а подача под фальшполом осуществляется из нижней части.
- Происходит отсос сзади и под фальшполом из нижней части, а подача осуществляется в верхней части через расположенный между перекрытиями воздуховод — фальшпол и основной.
Также бывает, что забор проводят под натяжной потолок снизу и сзади. Доставка происходит прямо в номер, в верхней части.
Эта вариативность функций объясняет большие возможности прецизионных кондиционеров.
Конструкцию и механизм выбранной модели можно «заточить» индивидуально под характеристики помещения, в котором ее планируется использовать.
Где взять схему моего кондиционера?
Схемы кондиционера могут отличаться для каждой конкретной модели — где-то могут быть детали, которых нет на схемах (например, датчики или защитные устройства), или наоборот, некоторые детали могут отсутствовать.
Для каждой модели кондиционера производитель выпускает сервисную документацию (Service Manual) для ремонтников, техников по обслуживанию и технического персонала. В нем есть не только схемы, но и коды ошибок, способы устранения неисправностей.
Итак, чтобы найти схему кондиционера, вам понадобятся:
- написать точную модель оборудования
- найти руководство по эксплуатации в разделе «Техническая документация»
- можно воспользоваться поиском на сайте или в Интернете
- получить информацию от производителя, дистрибьютора
Но даже если вы не нашли информации о необходимом оборудовании, вы можете воспользоваться другим из этой серии или даже от другого производителя, так как схемные решения очень похожи.
Также можно создать тему на профессиональном форуме, коллеги вам обязательно помогут!
eCacklComments для сайта
Варианты подключения прецизионных кондиционеров
Чаще всего используются стандартные варианты подключения. Выносной наружный блок с конденсатором устанавливается на крыше здания, внутри шкафный внутренний блок (см. Рис.).



Схема подключения прецизионных кондиционеров к наружным крышным блокам.
При использовании систем с приточным воздухом (Free Cooling) предусмотрена вытяжная вентиляция. Этот метод охлаждения позволяет снизить затраты на электроэнергию, если наружная температура ниже, чем у обогреваемого оборудования. На рисунке показан пример шкафных кондиционеров с наружными блоками.



Схема подключения прецизионных кондиционеров с электропитанием и вытяжной вентиляцией.
Прецизионные кондиционеры могут использоваться вместе с чиллером и / или градирней (см. Рисунок). В этом случае их эффективность увеличивается. Но общая стоимость оборудования увеличивается.



Схема подключения прецизионных кондиционеров к чиллеру и градирне.
Если необходимо обеспечить охлаждение нескольких небольших помещений, прецизионный кондиционер можно подключить к системе вентиляции. При этом он должен обеспечивать поступление нагретого воздуха. Или используйте систему забора наружного воздуха. А в охлаждаемых помещениях делают вытяжную вентиляцию.



Прецизионный кондиционер, подключенный к системе вентиляции.
В качестве альтернативы, вы можете использовать не воздух, а воду в качестве внешней среды, этот метод охлаждения или обогрева более эффективен. Но для этого необходимо оборудовать специальный теплообменник.
Способ подачи воздуха
Впуск нагретого воздушного потока и выпуск охлажденного воздушного потока происходит несколькими способами. Например, рассмотрим прецизионный кондиционер MAXAERO-TECHNO POLAR BEAR. Каталог производителя предлагает следующие варианты:
- поток воздуха снизу вверх через передние решетки (также прецизионный кондиционер Delonghi);
- воздухозаборник через передние решетки внизу, выхлоп вверху также через решетки с переходниками;
- движение воздуха снизу вверх, отсасывание потока снизу;
- забор воздуха сзади, снизу вверх;
- направление потока сверху вниз;
- движение воздуха сверху, выход снизу с помощью стойки с передними решетками.

Какой кондиционер выбрать для серверной? >>>>
Что такое прецизионный кондиционер: классификация устройств и принцип работы агрегатов
Как вы думаете, в серверах и дата-центрах, а также в других помещениях, где сосредоточено огромное количество компьютеров и другого оборудования, интенсивно выделяющего тепло, можно использовать обычные домашние кондиционеры для поддержания постоянной температуры и влажности?
Помещения этого назначения должны поддерживать температуру, влажность и многие другие параметры в очень узком диапазоне, и обычные системы кондиционирования, даже самые мощные, с этой задачей не справляются. Поэтому использование прецизионных кондиционеров становится все более и более важным.
В статье речь пойдет о том, какие отличительные особенности имеет прецизионный кондиционер, что это вообще такое, как работает и какие существуют типы этих устройств.
Устройство
Основные компоненты автомобильного кондиционера:
- компрессор;
- трубопровод низкого и высокого давления;
- конденсатор кондиционера;
- осушитель;
- терморегулирующий клапан;
- испаритель;
- элементы электрооборудования.

Как работает автомобильный кондиционер
Система считается петлевой, поскольку все ее элементы соединены между собой линиями высокого и низкого давления. Основным рабочим элементом в системе является теплоноситель (теплоноситель, изобутан). Его называют фреоном — веществом, которое поглощает и отдает тепло. Необходимо подробно разобраться, из чего состоит сплит-система охлаждения и как устроен кондиционер для автомобиля.


Компрессор
Сложный компонент системы охлаждения, обеспечивающий в своей работе сжатие изобутана в газообразной форме. В настоящее время при изготовлении климатического оборудования используются компрессоры с аксиально-поршневой или пластинчато-роторной схемой. Основным источником энергии является двигатель машины. Связь между ним и системой обеспечивают приводные ремни и диски, электромагнитные муфты.

При включении автомобильного кондиционера мощность поступает на электромагнитную муфту, которая контактирует с валом компрессора, заставляя его двигаться. Когда система выключена, приведенная выше диаграмма работает в обратном порядке, не влияя на компрессор.
Конденсор
Габаритный агрегат, обеспечивающий прямое охлаждение фреоном, представлен в виде змеевика, пропускающего горячий и холодный газ. Длинные трубки пропускают фреон с помощью вентиляторов. Набегающий противоточный поток смеси обеспечивает охлаждение хладагента на выходе из конденсатора, само вещество из газа переходит в жидкое состояние.











Узел уязвимый, расположен спереди под капюшоном и более подвержен повреждениям, чем другие элементы. За состоянием цепи необходимо следить, существует опасность коррозии, поэтому ее нужно регулярно обрабатывать.
Осушитель
Данная установка считается фильтровальной, так как обеспечивает очистку фреона от амортизационных присадок различного спектра. Компонент способствует удалению из состава различных примесей: песка, газа, пыли, металлических остатков.

В современных моделях конструкция ресивера предусматривает наличие специального прозрачного лючка, с помощью которого можно оценить состояние изобутана в системе. Этот элемент позволяет автовладельцу своевременно обнаружить проблему и предотвратить последствия для системы.
Терморегулирующий вентиль
Компонент также называется расширительным клапаном, это регулятор температуры, который контролирует и изменяет скорость движения теплоносителя по системам.

Деталь регулирует объемы подачи в испаритель. Это один из важных элементов системы кондиционирования, от которого зависит соблюдение температурного режима внутри контура.
Испаритель
Внешне похож на конденсатор, но в уменьшенном виде. Это также похоже на змеевик, который включает в себя несколько трубок в системе, по которой течет ледяной фреон. Он предполагает формирование притока холодного воздуха, который проникает из салона под действием вентилятора. Процесс по этой схеме осуществляется в обратном порядке.

Важно! Редукционный клапан используется как предохранительное устройство. Обеспечивает отвод газа, когда его производительность в системе становится критической
Датчики низкого и высокого давления
Устройства обеспечивают контроль давления в трубопроводе и активируются при уменьшении или увеличении требуемых параметров. Датчик высокого давления перестает работать при превышении порога в 30 атмосфер, нижний — при 2 атм. Они обеспечивают остановку компрессора для предотвращения заклинивания.











Элементы электрооборудования
Если в автомобиле есть встроенная система климат-контроля, на приборной панели будет отображаться интеллектуальная электроника. Эффективность схемы обеспечивается различными датчиками, которые собирают информацию со всех частей кондиционера и отражают фактическую эффективность. Элементы предоставляют данные о нагреве корпуса компрессора и других внешних воздействиях.
Теперь давайте посмотрим, как работает это полезное устройство.
Особенности управления прецизионным кондиционером
Прецизионным кондиционером нельзя управлять вручную. Это оборудование относится к классу высокотехнологичных комплексов, управляемых компьютерными системами. Для управления комплексом его необходимо подключить к системе управления и мониторинга, которая будет самостоятельно следить за показателями и изменять режим работы оборудования для достижения заданных пользователем параметров.
Одним из преимуществ компьютеризированного управления системой является возможность подключения системы к центральной консоли, что значительно облегчает наблюдение за работой оборудования. Система мониторинга оснащена различными датчиками и сигналами тревоги, которые позволяют своевременно реагировать на системные проблемы.
Принцип работы прецизионного кондиционера с резервной системой охлаждения
На кондиционерах этого типа устанавливается резервная система охлаждения для быстрого запуска резервного блока в случае выхода из строя основного блока охлаждения. Это необходимо для постоянного поддержания температурных показателей в помещениях, где особенно важны перепады температуры и влажности.
Резервная система охлаждения может быть реализована с любым типом охлаждения, либо с использованием другого хладагента, либо с дублированием существующей системы. Если основной блок выходит из строя, программа управления получает сигнал тревоги и запускает резервный источник. Благодаря этому в помещении поддерживается необходимый микроклимат вне зависимости от выхода из строя холодильного агрегата.
Прецизионные кондиционеры с воздушным охлаждением конденсатора
Этот вид климатической техники наиболее распространен в нашей стране. В большинстве случаев это стационарный двухблочный агрегат, имеющий шкафную или потолочную конструкцию с выносным конденсатором. Свою популярность он приобрел благодаря простому принципу работы, который очень похож на цикл обычного кондиционера. Сегодня это оборудование можно встретить в сотовых предприятиях, исследовательских центрах и других помещениях, где необходимо поддерживать постоянные параметры температуры и влажности.
Эти климатические системы могут работать только на охлаждение или регулировать температуру и влажность в помещении. Технические характеристики прецизионных кондиционеров с воздушным охлаждением следующие:
- Контроль температуры с точностью до 1 градуса.
- Контроль влажности с точностью 2%.
- Возможность работы в сложных погодных условиях.
- Экономия в эксплуатации.
- Совместимость с системами контроля отгрузки.

Прецизионные кондиционеры с охлаждением водой
Прецизионные кондиционеры с водяным охлаждением подключаются к чиллеру (специальная холодильная установка, предназначенная исключительно для охлаждения различных типов жидкостей). Эти проекты нашли свое применение в космической отрасли, медицине и компьютерных центрах. Это оборудование имеет следующие преимущества:
- Высокая точность контроля производительности.
- Высокая эффективность при низких эксплуатационных расходах.
- Равномерное распределение воздушных потоков.
- Надежность.
- Срок службы при круглосуточном использовании круглый год не менее 15 лет.
Кондиционеры прецизионные с двойным охлаждением
Прецизионные кондиционеры этого типа имеют в своей конструкции два типа охлаждения. Внутри конденсатор охлаждается водой, а теплообменник охлаждается сухим охладителем. Такая конструкция позволяет значительно экономить электроэнергию. Преимущества этого оборудования следующие:
- Низкое энергопотребление.
- Высокая точность выдерживания заданных параметров.
- Длительная продолжительность.
- Возможность работать в горячих и холодных зонах.
- Система автоматического управления.
Как работает прецизионный кондиционер
Фактически, поддержание заданной температуры прецизионным кондиционером по своей сути мало отличается от принципа работы обычной сплит-системы. С помощью датчиков температуры и влажности определяются показатели в помещении. Кроме того, система автоматически определяет несоблюдение заданных параметров и охлаждает или нагревает воздушные массы.
Такой же принцип работы действует и для поддержания показаний влажности. Если система способна поддерживать заданные значения, то с помощью датчиков определяется влажность в помещении, а затем воздушные массы, подаваемые в помещение, осушаются или увлажняются.
Чтобы система работала исправно, необходимо провести качественный монтаж прецизионных кондиционеров, что под силу только профессионалам. При неправильной установке велик риск преждевременного выхода из строя и невыполнения основных функций устройства.
Монтаж системы удаления конденсата
Монтаж трубопроводов системы отвода конденсата прецизионных кондиционеров должен производиться в соответствии с утвержденными РП, ППР, ГОСТ Р 52720, ГОСТ Р 52134, СП 30.13330, СП 73.13330 и инструкциями производителя. Система отвода конденсата находится под давлением, за исключением случаев, когда насосы (дренажные насосы) используются для подъема конденсата на высоту для его дальнейшего перемещения под действием силы тяжести.

Отвод конденсата должен осуществляться через закрытые самотечные трубопроводы с обычным гидрозатвором. Если нет возможности отвода конденсата самотеком и испарино-компрессорная установка не оборудована штатным насосом, используются электронасосы (дренажные насосы) проточного или накопительного типа. Трубы можно подключать только к поддерживаемому оборудованию. Подсоедините трубопровод к оборудованию без перекоса и дополнительной нагрузки. Фиксированные опоры трубопроводов прикрепляются к опорным конструкциям после подсоединения трубопровода к оборудованию.
Техобслуживание
Одним из важнейших моментов, влияющих на продолжительность эксплуатации объектов, является своевременный осмотр, наладка и устранение мелких системных проблем. Текущие проверки оборудования следует проводить ежеквартально. Частота проверок полностью зависит от местоположения прибора.
Осмотры — это профилактические меры, которые могут значительно продлить срок службы и улучшить качество прецизионного кондиционирования. Согласно стандарту профилактический осмотр включает проверку работы тракта между блоками, электрических соединений. Кроме того, в обследование входит проверка всех режимов, измерение мощности компрессора, количества фреона внутри контура, мониторинг микроклиматических условий.
Все компоненты необходимо периодически очищать. Вентилятор и теплообменники забиты пылью. Фильтры в области лица и паровой поршень необходимо периодически заменять. При обнаружении повреждений в системе выполняется частичная замена узлов и модулей.
[spoiler title=»Источники»]
- https://tehnolev.ru/dlya-chistoty-i-poryadka/konditsioner/pretsizionnyy-konditsioner-chto-eto-takoe-printsip-raboty-shema.html
- https://www.PromKlimat.ru/Montazh-pretsizionnogo-konditsionera.htm
- https://MasterXoloda.ru/4/shema-kondicionera
- https://sovet-ingenera.com/tech/klimat/pretsizionnyy-konditsioner-chto-eto-takoe.html
- https://VentilyaciyaDom.ru/holod/pretsizionnye-konditsionery.html
- https://vozduhstroy.ru/kondicionery/precizionnyj.html
- https://TechnoSova.ru/klimaticheskaja-tehnika/kondicioner/precizionnyj/
- https://master-plyus.ru/kondiczionirovanie/preczizionnyj-kondiczioner-princzip-ra
- https://VTeple.xyz/precizionnyj-kondicioner-chto-jeto-takoe/
- https://foundmaster.ru/climatic/vysokotochnye-pretsizionnye-konditsionery.html
- https://venteler.ru/pretsizionnyye-konditsionery-elektricheskaya-skhema/
- https://VentingInfo.ru/sistemyventilyacii/ustrojstvo-i-printsip-raboty-pretsizionnogo-konditsionera
[/spoiler]





























